
2
CALLING ANOTHER HANDSET STATION
Lift the calling handset off of its cradle and depress the
button corresponding to the handset you wish to call, for a
few seconds. The electric buzzer (or optional AlphaTone)
inside the handset being called will sound as long as the
button is depressed. Wait for the other party to lift his/her
handset to reply. Speak in a normal voice. Conversation is
full duplex type (simultaneous talk and listen). When conver-
sation is completed, hang-up both handsets on their cradles.
TROUBLESHOOTING
If the system fails to operate as required, review operating
instructions again. If the equipment fails to operate as
indicated in the instructions, check the following points:
1. ENTIRE SYSTEM DEAD: Check 16VAC at transformer
secondary; wiring between transformer and NH908A
amplifier; connections at amplifier terminals and for 117
VAC at transformer primary.
2. NO CALL BUZZER AT HANDSET: Check for approx.
16VAC at terminals 'Z' and 'S' (on HT2006 handset) or
terminals 'O' and 'S' (on HT2003 handset), when called
from another handset. Temporarily switch handset with
one from a functioning location. Check wiring connec-
tions at remote handset. Check that wiring inside handset
base is not restricting movement of buzzer clapper;
temporarily switch handset to another location that is
functioning, and try again. Check that the calling handset
pushbutton is making contact, by shorting out the two (2)
contacts on the pushbutton manually.
3. NO VOICE ON SYSTEM: Check terminals 'T', 'O', and
'M' to handsets. Disconnect terminals 'T', 'O' and 'M' on
NH908A system amplifier, and connect a single handset to
those terminals. If voice is working, amplifier is O.K., so
check system wiring. If not, amplifier could be faulty.
Check by replacement.
4. HUM OR BUZZ: Check system wiring installed too close
to power wiring or electrical devices or transformers;
check transformer(s) installed too close to control equip-
ment (should be at least three (3) feet away). Wiring is
being run next to wiring for other systems and/or devices.
5. SQUEALING OR HOWLING: Check wiring for pinch-
ing, crimping, crushing, shorting, or being too close to
another source of audio interference. Make sure correct
voltage transformer is being used to power the NH908A
amplifier.
If these checkpoints fail to indicate the problem, there may be
an equipment fault. Contact the factory or qualified service
representative.
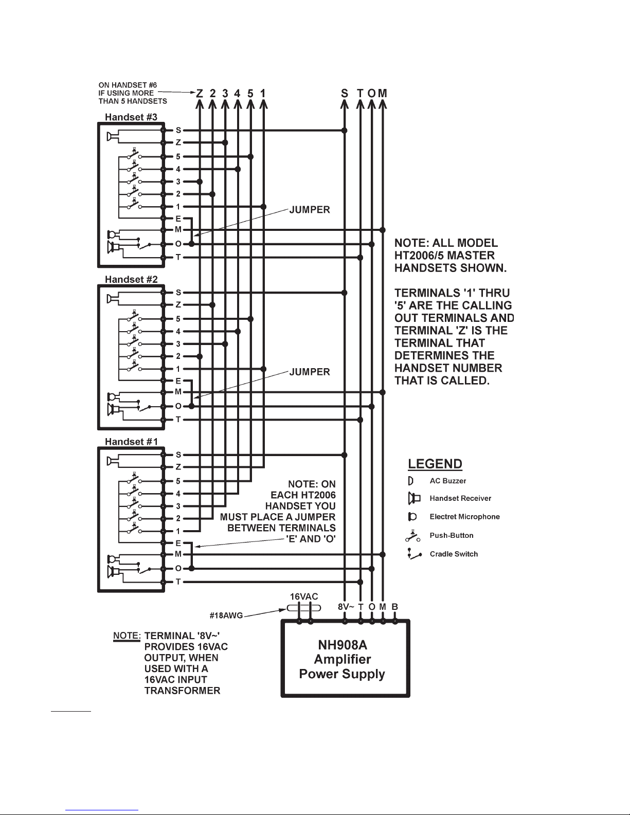
INSIDE MASTER HANDSET STATIONS
1. Connect terminals 'T', 'O' and 'M' on HT2006 handset
stations to terminals 'T', 'O' and 'M' on other HT2006
handset stations and to terminals 'T', 'O' and 'M' on the
NH908A amplifier.
2. Connect terminals 'S' on HT2006 handset stations to
terminals 'S' on other HT2006 handset stations and to
terminal '8V' on the NH908A amplifier.
3. When using all HT2006 MASTER Handsets, place a
jumper wire between terminal 'E' and 'O' on each
HT2006 handset.
4. Terminals 1 thru 5 (on HT2006/5) and 1-10 on (HT2006/
10) handsets are the calling-out 'selective' terminals to
call other master handsets.
5. Terminal 'Z' is the calling-in 'selective' terminal on each
master handset that identifies the handset number (#)
being called from the other handsets.
6. Terminal 'B' on the NH908A is not used.
TRANSFORMER
1. Connect transformer 16VAC terminals to the 16VAC
input terminals on the NH908A amplifier/power supply.
Do not use this transformer to power any other device,
not included on this system.
2. Do not plug SS146 (plug-in) transformer into electrical
outlet or connect SS106 transformer primary to 117 VAC
until entire installation is complete and checked.
FINISH INSTALLATION
1. Install stations on housings. Do not overtighten screws.
2. Install amplifier and accessory devices as needed.
3. Plug SS146 transformer into outlet. If SS106 transformer
is used, connect primary to 117 VAC. Observe all local
and national electrical codes.
TEST AND CHECKOUT
1. At all inside handset stations, make sure the handsets are
hung-up and seated properly on the cradle switch, and
that no wires were 'pinched' when handset covers were
affixed.
2. Check each unit in the system for operation in accor-
dance with the operating instructions.
3. If feedback occurs between stations, check wiring and
check for any loose speaker and/or microphone connec-
tions inside the handset(s).
NOTE: The Alpha Communications®
warranty is void if this
system is installed or used in any manner other than described
in this manual.
OPERATING INSTRUCTIONS