
ALS-500M Instruction Manual
6
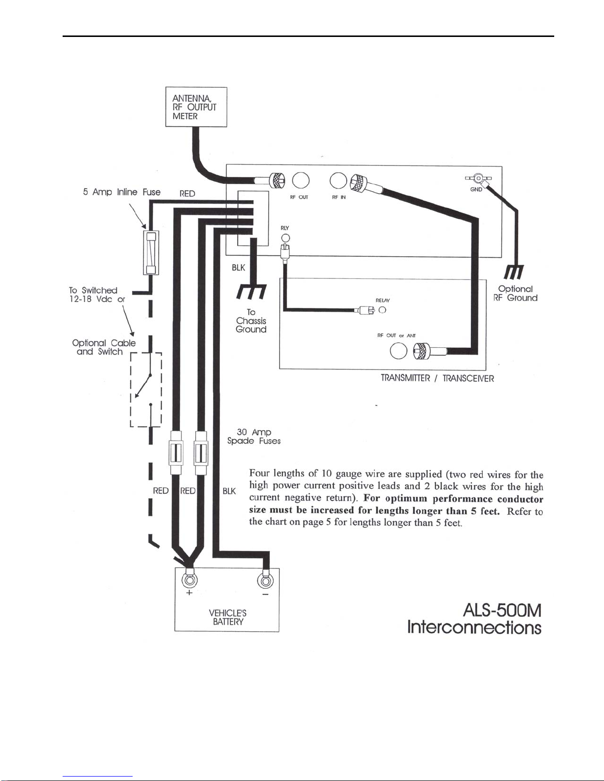
batteries should be number 6 AWG automotive type cable. The negative return can usually be made
through the chassis of the vehicle.
The battery should be securely mounted in a well ventilated area. The hydrogen gas that forms when
the battery is charging can be explosive if trapped in a confined area. Remember that hydrogen gas
rises, and it can be trapped in the top of any compartment. Vents must exit vertically above the area to
be ventilated. Ventilation holes below the battery do not remove the hydrogen gas.
The battery mounting must be secure and outside the passenger compartment of the vehicle. A poorly
secured battery can be a lethal projectile in a collision. A suitable battery box can be obtained from
marine accessory stores. WARNING: The installation of a second battery increases the hazard of
fire or explosion in an accident!!
GROUNDING
Unibody Vehicles
The amplifier ground connection should attach to a large fixed body panel of the vehicle. Never
depend on a connection made to the dash board, doors, trunk or hood of a vehicle for grounding. Use
the heaviest and shortest connections possible. The best conductors for all ground connections are
densely woven copper braiding or heavy stranded cable that is rated to safely carry 100 amperes.
Multiple ground connection points are usually superior to a single ground connection point.
The negative terminal of the battery is almost always directly grounded to the engine block of the
vehicle. This prevents the high starter motor currents from flowing through the engine and drive line
bearings. To be sure that the high amplifier current does not flow through the driveline of the vehicle,
and to minimize the voltage drop in the negative supply lead, the body (chassis) of the vehicle must be
securely grounded to the engine.
The engine block of the vehicle is almost always poorly grounded to the body of the vehicle. This is
usually accomplished by a small gauge wire that connects the negative post of the battery to the
chassis of the vehicle. Remember that the manufacturer of the vehicle calculated the size of the
grounding conductors to only handle the normal accessory electrical load of the vehicle.
Improvements to this ground are mandatory. Improving this ground will also reduce ignition noise and
help prevent interference or damage to the sensitive control devices in modern vehicles. This ground
can be improved by connecting a heavy ground wire from the chassis or frame to an engine accessory
mounting bolt (such as an alternator mounting bracket bolt) or to the same engine bolt that the
manufacturer uses for the negative battery cable.
WARNING: Never ground the negative battery post of the battery directly to the vehicle frame.
Never install a ground under any bolt unless you are sure the bolt connects to the
engine block. Be sure the bolt does not have a critical mechanical function.
The head gasket of an engine may fail and severely damage the engine if a soft lug or washer is placed
under a head bolt. Bolts can NOT be properly torqued against the soft materials used in electrical lugs.
Frame-Type Vehicles
Vehicles with frames often have rubber body mounts that insulate the body from the frame. The
vehicle designers do this to minimize noise, vibration and harshness. The bodies of vehicles that use