
produce pure air ;ince they are equipped wlth a chimney connec-
GENERAT VMENDATIONS
ale to be run on heating with light diesel oil. GE
air mixed with combustion 0ases, EC heaters
bustion gases outside via a flue.
ordinances and codes when using this heater:
ti( hting equipment is readily available;
ient fresh outside air is provided according t0
;ments. GE heaters should only be used in well
not start, check that oil tank is full and depress
rr still not work, please refer to chapter "08'
ISES AND REMEDIES".
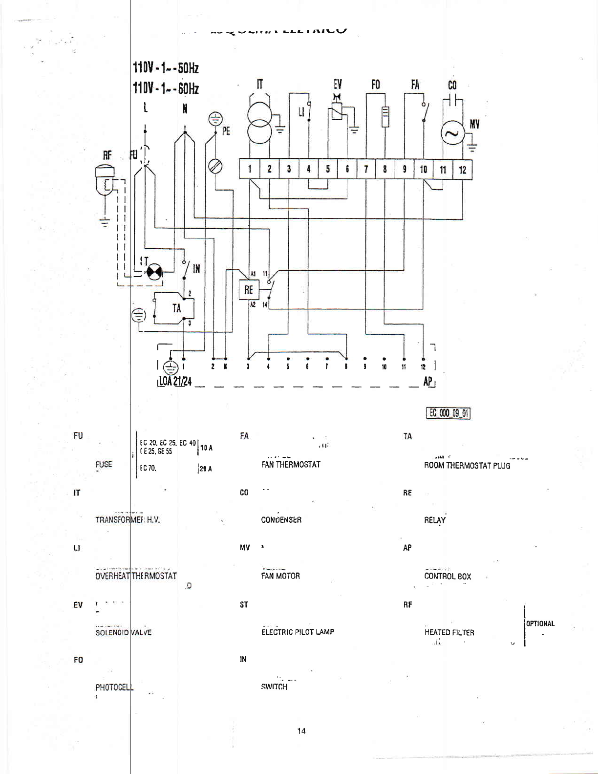
HEATER
(3) on "0" position or turn thermostat or othel
rst sening.
5
with an electronic tlame control box. In case ol
wilt cut in and stop the heater, at the same time
Before heater is moved it must be stopped and unpluooed. Before
moving the heater wait till it has tohlly cooled olf and make sure oil
tank cap is securely fixed.
GE - EC heaters with wheels must be wheeled. The suspended ver-
sion which has no wheels must be lransported with adequate machinery'
MAINTENANCE
Preventive and regular maintenance will ensure a long trouble lree
lite to your heater.
Warning llever service heabr while it is plugged in, openting or hoL
severe buns ot electrical shock Gan ocDur.
Every 50 hours of operatlon: disassemble lilter and wash with
clean oil, remove upper body parts and clean inside and ventilator with
compressed air, check correct attachment of H.T. connectors t0 the
eleclrodes and check H.T. cables, remove burner assembly' clean and
check electrode settings, adiust according to scheme "REGUI-AT|0N
OF ELECTRODES".
GE and EC
heaters produce
tion to canalise the
Awalffo-ttow
. Make sure
. Make sure
the heater
and animals
. Unpluo
cedure once or
Should the
reset button (1)'
Should the
SERVED FAUL
STOPPING
Set main
control device on
SAFETY
The unit is
malfunction this
the pilot lamP in
Heaters are
trol box before
. Read and lhis owneis maflual before usino the heaten
. Use only in I free of flammable \apours or high dust contenq
in immediate proximity of flammable materials.
. Never use
Minimum ce 2"50 m;
vented order to avoid carbon monoxide poisoning;
ir tet (reaQ or air outlet (front);
. Never block
. ln case ol low temDeratures add kerosene to the heating oil;
, Make sure 'is atways under surveillance and keep children
I from it:
. Before tl e heater dways check free rotation of ventilator;
wlren not in use.
Warning
OPERATION
Before anY I of starting the heater is made, check that your
ms to the data on the model Plate.
t be fitted with a thermo'magnetic differeF
nust be linted to a sockel with a mains
electrical suPPlY
The heater ru r automatically when connected to a control de-
vice such as
connectors 2 and rsllt, time clock. Connection of control is made at
ol the plug (2) fitted to the heater after having re'
moved the be ween 2 and 3 as fitted ex works. This bridge
ret'ofitted if manual running of heater is whished at
should be kept
an0ther time.
To start , cc nnect to mains, set control device at desired val-
ue, set switch (3)
lowed by ignition. trosition 6: the ventilator starts, immediately fol-
n unit is started tor the first time or is started al-
ter the oil tank b( en totally emptied, the flow 0f oil to the burner
a r in the circuil ln this case the control box will
may be irnPaired
cut out the heatet it might be necessary to renew the starting pro-
t y depressing the reset button (1 )'
Mains
tial su
Unit r
crntrol box resel button (1) will light up-
equipped with an overheat thermostat safety cut
out which will tlre heater in case of overheating. This thermostal
will reset y butyou will have to depress button (1) 0n con'
lble to restart the heater.
TRANSPOR
aking any attempt to restart heater find and
reason ol ovelheating.
Warning Bel