
24-30
Page 8 All
EFFECTIVITY:
CIRRUS AIRPLANE MAINTENANCE MANUAL MODELS SR22 AND SR22T
15 Dec 2014
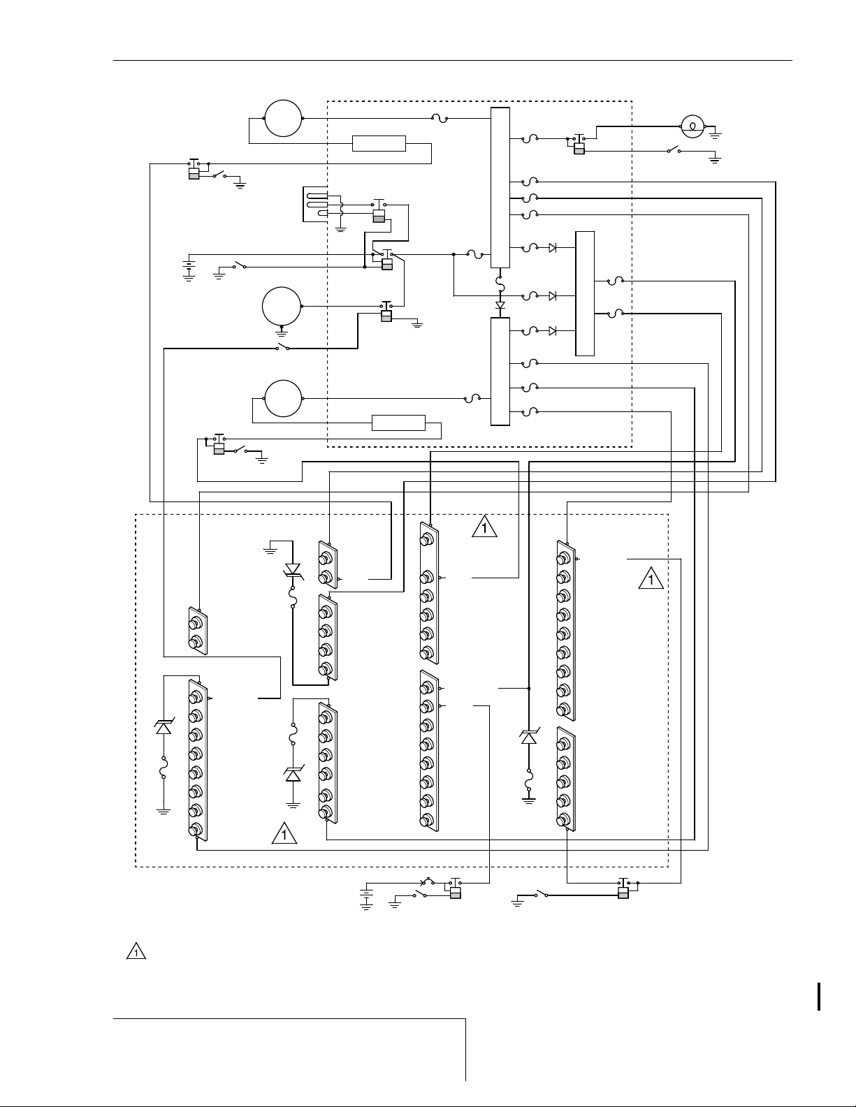
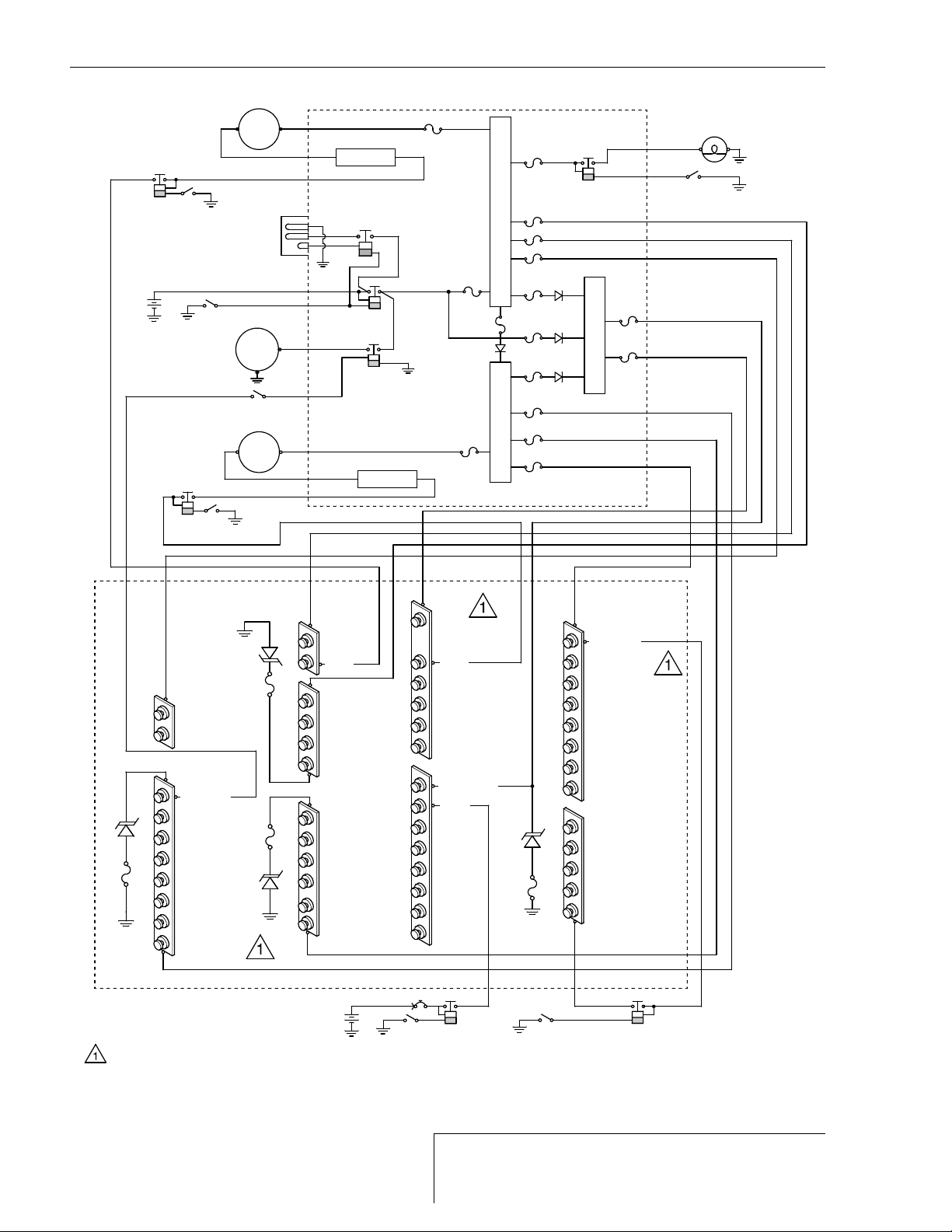
The MCU contains a current sensor in the battery bus, this current sensor sends a signal to the
ammeter (battery charge or discharge). The ammeter will only indicate a discharge when the
ammeter select switch is in the BATT position and the electrical draw on the system exceeds the
quantity of power generated by the system. Diodes in the alternators block reverse current mak-
ing negative current indication unnecessary. The current value displayed by the ammeter corre-
sponds directly to the quantity of power generated by the alternator system. When the ammeter
select switch is in the ALT 1 or ALT 2 position, the ammeter drives will only allow the ammeter to
display a positive current value because of the diodes within the alternator block.
The master switch arrangement, located in the pilot's bolster contains battery 1, battery 2, alter-
nator 1, and alternator 2 control switches. Each switch disconnects the associated device from
the corresponding bus. The switches are located in a side-by-side arrangement and are labeled
as to their function. The BAT 2 switch, when closed, connects battery 2 to the Essential Bus.
This switch activates a relay located next to BAT 2, providing the ability to connect and discon-
nect battery 2 from the aircraft.
Seven power distribution buses with associated protection devices are located in the MCU.
These buses are designed to ensure essential flight and avionics systems remain powered
during a malfunction of any one of the buses. Five bus wires run from the MCU, through the fire-
wall, and to the circuit breaker panel for overload protection by fuses or circuit breakers. The five
buses are used to power the majority of aircraft loads and supply power to the circuit breaker
panel. Three buses are used as distribution feeders from the Main Distribution Bus. Two buses
are used as distribution feeders from the Essential Distribution Bus. One bus is used to power
the landing light directly from the Main Distribution Bus through a 15 amp circuit breaker. One
bus is used to power the clock which is fused at 5 amperes and is the only bus powered directly
from battery 1 and is not controlled by master switch arrangement. The clock bus fuse is exter-
nally removable for long term storage situations to prevent battery drain. On PFD equipped air-
planes, the clock bus is not used.
Alternator power flows from alternators into the MCU. Inside the MCU is where the field control
module regulates alternators output. Each field control module provides transient suppression
and constant voltage regulation of unfiltered alternator power. To protect sensitive instruments,
the over-voltage protection system monitors the primary power bus and automatically limits peak
voltage to approximately 31.75 volts. During sustained over-voltage periods, the over-voltage
system provides a warning to the pilot. Each field control module will cause the corresponding
alternator circuit breaker to open in cases of field output overloads, and overvoltage. In the event
an over-voltage condition occurs, the corresponding field control module automatically removes
alternator field current to shut down the corresponding alternator. Each field control module has
been integrated into the MCU case, for durability and reliability.
(2) Master Control Unit 130 and 140 - Serials 22-1602, 22-1644, 22-1663 & subs
The MCU 130 (Serials w/o Perspective) and 140 (Serials w/ Perspective) controls alternator 1,
alternator 2, starter, landing light, and external power. The MCU provides protection for external
power reverse polarity and alternator 1 and alternator 2 overvoltage situations. The bus structure
of the MCU and the circuit breaker panel allows all power devices to feed into the Essential Bus
during emergencies. This action is automatic and does not require pilot intervention.
MCU 130: The Main and Essential Buses are separated via diodes which allow the Main Bus to
feed into the Essential Bus during failures of Alternator 2 or Battery 2. The MCU used on this air-
plane contains a landing light relay, battery relay, ground power relay, starter relay, 15-amp land-
ing light circuit breaker, two buses (one essential and one non-essential), two field control
modules, three current shunts, and seven 25-amp distribution feeder circuit breakers.
MCU 140: The Main Distribution Bus 1 and Main Distribution Bus 2 are separated via a diode
which allows the Main Bus 1 to feed into Main Bus 2 during failures of Alternator 2. The MCU
used on this airplane contains a landing light relay, battery relay, ground power relay, starter
relay, 7.5-amp landing light fuse, three buses (one essential and two non-essential), two field
control modules, three current shunts, and eight 30-amp distribution feeder fuses.