
2
iMCU – Safety Notes
DE – Sicherheitshinweise
• Bei Verwendung der Steuerausgänge (CTR out) ist
der Einsatz der iMCU-Steuereinheit nur innerhalb von
geschlossenen Systemen, z. B. einer Leuchte erlaubt.
• Die LiCS-Produkte dürfen nur von autorisiertem Fachper-
sonal installiert und in Betrieb genommen werden.
• Lesen Sie vor der Installation und Inbetriebnahme des
Systems diese Anleitung sorgfältig durch. Nur so ist eine
sichere und korrekte Handhabung gewährleistet. Bewah-
ren Sie diese Anleitung auf, damit sie gegebenenfalls zu
einem späteren Zeitpunkt verfügbar ist.
• Alle Arbeiten an den Geräten nur in spannungsfreiem
Zustand durchführen.
• Die geltenden Sicherheits- und Unfallverhütungsvorschrif-
ten sind einzuhalten.
• Unsachgemäßes Öffnen der Produkte ist nicht zulässig,
es besteht Lebensgefahr durch elektrische Spannung.
Reparaturen dürfen nur vom Hersteller durchgeführt
werden.
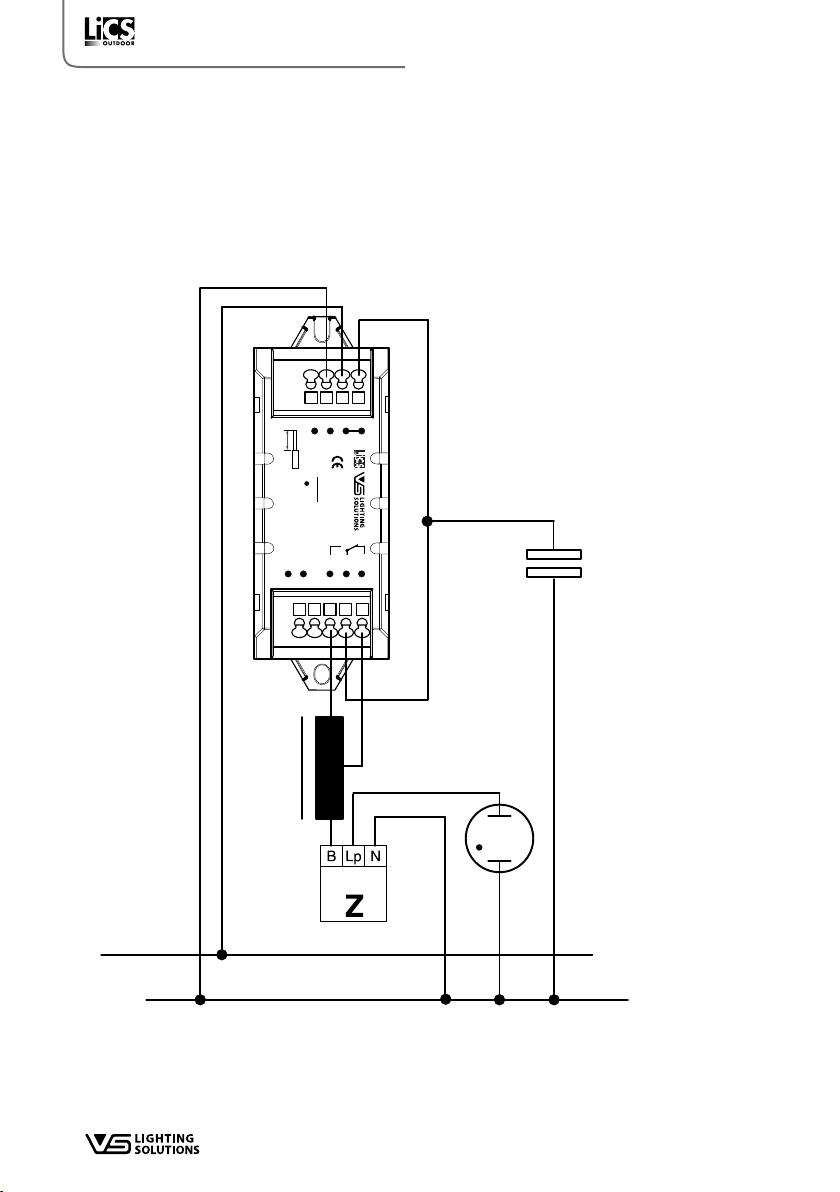
• Das EVG verliert mit Anschluss des Controllers am
Steuereingang seine Potenzialfreiheit.
• Zusätzlich ist eine externe Sicherung - wie allgemein in
Strassenleuchten üblich - vorzusehen, die die gesamte
Installation aus Controller, Treiber (Vorschaltgerät) und
Leuchte zu schützen hat.
EN – Safety notes
• When using the control outputs (CTR out), the use of the
iMCU control unit is only allowed within closed systems,
e.g. a lamp.
• Only qualified persons are allowed to install and start up
the LiCS products.
• Prior to installing and commissioning the system, read
these instructions carefully. Only this will guarantee cor-
rect and safe handling. Please keep these instructions as
you may need them later.
• The devices must always be disconnected before any
work is carried out on them.
• The applicable safety and accident prevention regula-
tions must be observed.
• Inappropriate opening of the products is prohibited: Risk
of death from electric shock! The devices must only be
repaired by the manufacturer.
• By using the control input the ballast will loose the SELV
conformity.
• In addition, an external fuse needs to be installed, as is
common practice with streetlights, that shall protect the
entire installation consisting of controller, driver (ballast)
and lamp.
FR – Consignes de sécurité
• Lors de l’utilisation des sorties de contrôle (sortie CTR),
l’utilisation de l’unité de commande iMCU est unique-
ment dans des systèmes fermés, par ex. B. une lampe
autorisée.
• Les produits LiCS doivent être installés et mis en service
uniquement par le personnel qualifié habilité à cet effet.
• Veuillez lire attentivement cette notice avant l'installation
et la mise en service. Une manipulation sécurisée et
correcte est ainsi assurée. Veuillez conserver cette notice
afin qu'elle soit disponible ultérieurement.
• N'effectuez des travaux au niveau des appareils que
lorsque ceux-ci sont mis hors circuit.
• Les consignes de sécurité et de protection contre les
accidents en vigueur doivent être respectées.
• Il est interdit d'ouvrir les produits de manière inappro-
priée, cela pourrait présenter un danger de mort par
électrocution. Seul le fabricant est autorisé à effectuer les
réparations.
• Par le raccordement du contrôleur à l‘entrée de comman-
de , le ballast perd son isolation galvanique.
• Un fusible externe doit être prévu en plus, comme cela
est courant pour les réverbères, dans le but de protéger
l’ensemble de l’installation, comprenant le contrôleur, le
pilote (appareil en amont) et le luminaire.
NL – Veiligheidsinstructies
• De LiCS-producten mogen alleen door geautoriseerd vak-
personeel geïnstalleerd en in bedrijf genomen worden.
• Lees deze handleiding voor de installatie en ingebruik-
name van het systeem zorgvuldig door. Alleen zo wordt
een veilige en juiste hantering gegarandeerd. Bewaar
deze handleiding, zodat deze in voorkomende gevallen
op een later tijdstip beschikbaar is.
• Alle werkzaamheden aan de apparaten alleen in span-
ningsvrije toestand uitvoeren.
• De geldende veiligheids- en ongevallenpreventievoor-
schriften moeten worden nageleefd.
• Het onvakkundig openen van de producten is niet
toegestaan; er bestaat levensgevaar door elektrische
spanning. Reparaties mogen alleen door de fabrikant
worden uitgevoerd.
• Door het gebruik van de stuuringang de ballast verliest
de SELV conformiteit.
• Aanvullend moet een externe zekering worden
aangebracht (zoals gebruikelijk bij straatverlichting),
die de gehele installatie bestaande uit controler, driver
(voorschakelapparaat) en lamp beveiligt.
IT – Avvertenze sulla sicurezza
• I moduli LiCS devono essere installati e messi in funzione
solo da personale qualificato autorizzato.
• Prima dell'installazione e della messa in funzione del
sistema vanno lette attentamente le presenti istruzioni.
Solo così si può garantire un utilizzo sicuro e corretto.
Conservare le presenti istruzioni per potervi accedere
eventualmente in seguito.
• Tutti i lavori sugli apparecchi vanno eseguiti dopo aver
disinserito la tensione.
• Si devono osservare le disposizioni di sicurezza e
antinfortunistica in vigore.
• Non è consentito aprire in modo inappropriato il prodot-
to, si rischierebbe di subire scosse elettriche pericolose
per l'incolumità delle persone. Le riparazioni devono
essere affidate esclusivamente al produttore.
• Utilizzando il controllo di ingresso il reattore perderà la
conformità SELV.
• Deve essere inoltre previsto un fusibile esterno di uso co-
mune negli apparecchi per l’illuminazione stradale, volto
a proteggere l’intera installazione, composta da control-
ler, driver (ballast) e apparecchio per l’illuminazione.
ES – Indicaciones de seguridad
• Los productos LiCS sólo pueden ser instalados y puestos
en servicio por personal especializado autorizado.
• Lea detenidamente estas instrucciones antes de la instala-
ción y la puesta en servicio del sistema. Sólo de este
modo está garantizada una manipulación correcta y
segura. Conserve estas instrucciones para que estén a su
disposición en caso de ser necesarias posteriormente.
• Desconectar todo los aparatos de la tensión de red antes
de trabajar con ellos.
• Se deben cumplir todas las normas de seguridad y de
prevención de accidentes vigentes.
!