
128-6999A
6 of 8
Page 6
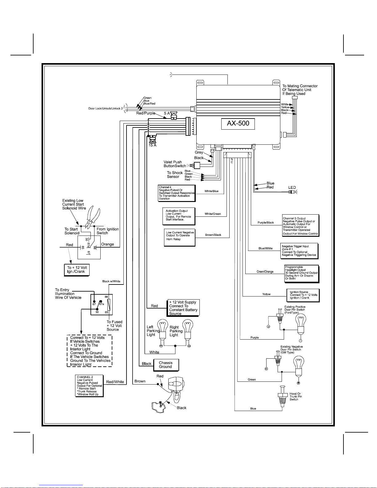
afusedconstant+12voltsource. Mostvehiclesdoorlock/unlockmotorlegsrestatground,andswitch+12
volts to the door lock/unlock motor legs for operation, if this is the case in the vehicle you are working on,
connect the remaining terminal, 87, to a fused + 12 volt source. In the rare instance that the vehicle door
lock/unlock motor legs rest at + 12 volts and switches ground to the door lock/unlock motors, connect he
remainingterminal, 87, to chassis ground.
The Blue/Red wire provides a pulse ground output when the unlock button of the transmitter is pressed a
secondtimeafterdisarming. Connect the Blue/Red wiretothewirethatprovides a lowcurrentgroundsignal
from the factory door unlock switch to the factory door lock control relay.
3 Wire Positive Switched Door Locks
In this application, the green wire provides a positive pulse during disarming, or the pulsed + 12 volt
unlockoutput.Connectthegreenwire to the wire that provides alowcurrentpositivesignalfromthefactory
door unlock switch to the factory door unlock control relay.
Theblue wire providesapositivepulse duringarming,orthepulsed+ 12 volt lock output.Connecttheblue
wiretothewirethat provides a lowcurrentpositivesignalfromthefactorydoor lock switch tothefactorydoor
lock control relay.
3 Wire Positive Switched 2 Step Door Locks
Theblue wire providesapositivepulse duringarming,orthepulsed+ 12 volt lock output.Connecttheblue
wiretothewirethat provides a lowcurrentpositivesignalfromthefactorydoor lock switch tothefactorydoor
lock control relay.
The green wire provides a positive pulse during disarming, or the drivers door pulsed positive unlock
output. Connect this wire to the drivers door unlock relay that requires a low current positive signal to
unlock only the drivers door. If the vehicle does not have a separate drivers door relay, one will have to be
added. Locate the drivers door unlock motor wire and cut it at a convenient location to allow wiring of an
optionalrelay. Connect the door side of thecutwiretoterminal30ofthe optional relay added. Connect the
vehicle side of the cut wire to terminal 87a of the optional relay added. Connect the green wire of the 3 pin
harness to terminal 86 of the optional relay added. Connect terminal 85 of the optional relay added to
chassisground. Most vehicles door lock/unlock motorlegs rest at ground, andswitch+12 volts to the door
lock/unlock motor legs for operation, if this is the case in the vehicle you are working on, connect the
remaining terminal, 87, to a fused + 12 volt source. In the rare instance that the vehicle door lock/unlock
motor legs rest at + 12 volts and switches ground to the door lock/unlock motors, connect he remaining
terminal, 87, to chassis ground.
The Blue/Red wire provides a pulse ground output when the unlock button of the transmitter is pressed a
second time after disarming. Because the vehicle you are working on requires a positive pulse from the
factorydoorlockswitch to the factory door lock control relay, youwillhavetoaddarelayto invert the output
polarityofthiswire. ConnecttheBlue/Redwiretoterminal86oftheoptionaladdedrelay. Connectterminal
85 & 87 to a fuse + 12 volt source. Connect terminal 30 to the low current door unlock wire from the factory
door switch to the door unlock control relay.
Resistive Circuits, As Well As 4 Wire Polarity Reversal and 5 Wire Alternating 12 Volt
Door Lock Control Circuits
Theseapplicationsrequiretheuseofadditional components which may include relays,fixedresistors,orfor
convenience, the AS 9159 Door Lock Interface. Consult your technician or refer to the technical hotline
provided by your sales representative for information on your particular vehicle for properly connecting to
these types of circuits.
4 Pin Upgrade Telematic Module:
Red = + 5 Volts
Black = Ground
White = Data TX
Yellow = Data RX
Connect the 4 pin harness found in the Telematic one way module kit to the mating port on the PTUGM.
NOTE: If using theTWO WAY Telematic module, only Ground, TX, and RX are used on this port, the + 12 volt supply
for the two way module must be sourced separately or the unit will not operate.
COMPLETINGTHEINSTALLATION
NOTE: This unit has the ability to learn the dome light delay time, up to 60 seconds. If the vehicle has
delay interior lights, and you wish to avoid three chirp, defect zone, indication normally associated with
this type of interior light, we suggest you learn the interior light delay.
To learn the light delay, start with all doors closed:
(1) Use the transmitter to Lock / Unlock / Lock / Unlock / Lock / Unlock / Lock, the system.
The LED turns on solid to confirm the system entered the learn mode.
(2) Immediately open and close the door of the vehicle to initiate the dome delay.
TheunitwillmonitorthedoortriggerinputPositive,(Purple),andNegative,(Brown) when active.
When the dome light turns off, the unit will add 2 seconds then exit the learn mode.
(3) The LED will begin flashing theArmed indication indicating the unit has exited the learn mode and is
armed.