
3
Chapter 1: HOW DOES IT WORK?
The McDonald's Gas fryer will have certain reac-
tions to what is happening, knowing what these re-
actions are and knowing what the machine is trying
to do will enable us to diagnose most of the prob-
lems likely to be encountered.
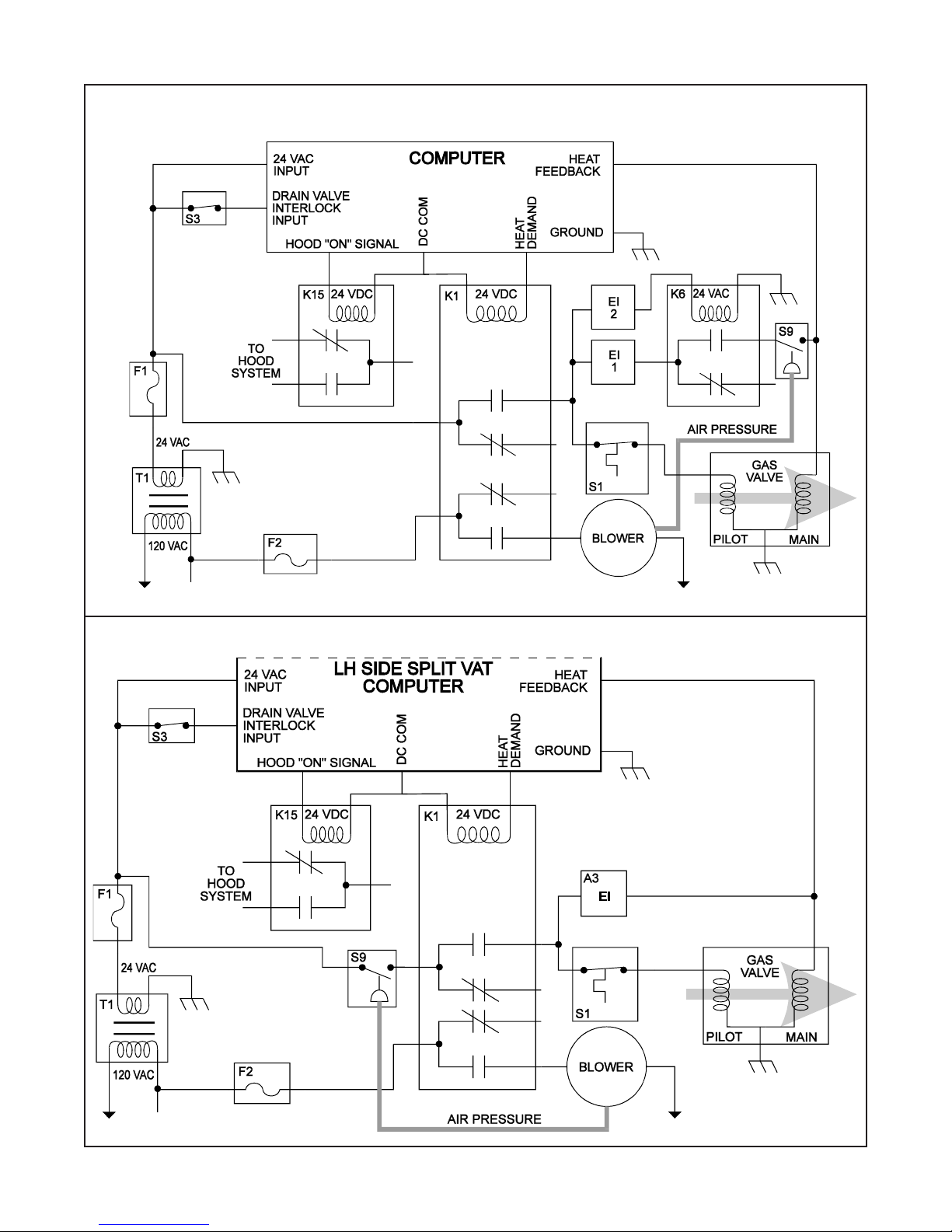
Heating System
Power to the machine is turned ON:
The computer is supplied with 24VAC and, if the
Drain Valve Handle is closed, the Proximity Switch
(S3) will supply 24 VAC to the DVI (Drain Valve
Interlock) Input at the computer.
The computer is turned ON:
The first computer in the "battery" of fryers (this in-
cludes either side of a split vat) to be turned ON will
energize a Relay (K15) that will turn the Hood sys-
tem ON.
Computer calls for heat:
The Heat Demand Relay (K1) will energize supply-
ing the Blower, the Pilot Solenoid on the Gas Valve
and the Ignition Control Modules (E1 & E2) with
power. Both Ignition Control Modules supply power
to the Spark Ignitors. At the same time one of the
Ignition Control Modules (E2) supplies power to the
Gas Cut Off Relay (K6). The Gas Cut Off Relay (K6)
energizes allowing the second Ignition Control Mod-
ule (E1) to supply power to the normally open Pres-
sure Switch (S9). When the Blower comes up to
speed, which should take a couple of seconds, the
Pressure Switch (S9) will close allowing 24 VAC to
the Main Solenoid of the Gas Valve. This will also
supply the computer with a heat feedback signal.
Since there are two burners in a full vat machine
each of the Ignition Control Modules (E1 & E2) al-
ternately sends a spark signal to the Ignitor and tests
for a flame sense signal from the same Ignitor. When
a flame sense signal is received it will cease to send
the spark signal and continue to sense flame. If, af-
ter 10 seconds, a flame sense signal has not been
established the Ignition Control Module (E1 & E2)
will "Lock Out" and cease to run until reenergized.
On Split Vat machines the same power that supplies
the computer also supplies 24 VAC to the normally
open Pressure Switch (S9). When the computer en-
ergizes the Heat Demand Relay (K1) the Blower will
be supplied with power and come up to speed. At
this time the air pressure from the blower will close
the Pressure Switch (S9) and allow 24 VAC to go to
the second set of contacts within the Heat Demand
Relay (K1), since the Heat Demand Relay (K1) is
now closed the Ignition Control Module (E1) and
Hi Limit Switch (S1) will receive 24 VAC. If the Hi
Limit Switch (S1)iis NOT tripped it will allow 24
VAC to be supplied to the Pilot Solenoid of the Gas
Valve. The Ignition Control Module (S1) supplies
24VAC to the Main Solenoid of the Gas valve. The
Ignition Control Module (E1) alternately sends a
spark signal to the Ignitor and tests for a flame sense
signal from the same Ignitor. When a flame sense
signal is received it will cease to send the spark sig-
nal and continue to sense flame. If, after 10 seconds,
a flame sense signal has not been established the Ig-
nition Control Module (E1) will "Lock Out" and
cease to run until reenergizes.
Hi - Limit System:
When the Hi Limit (S1) trips it causes the power to
the Pilot Solenoid to stop and gas will cease to flow
through the gas valve. This will cause a Lock Out
condition and the computer will show "IGNITION"
"FAILURE". The Hi Limit (S1) is an automatic re-
set type switch. In order to make the computer rec-
ognize that the Hi Limit (S1) has reset it must be
turned OFF and back ON again.
Filter System:
Opening the RED Return Valve Handle will cause
the Pump On Relay to be energized and the pump
will begin to pump. Closing the Return Valve Handle
will de - energize the Relay and the Pump will stop
pumping.
Hood Relay System:
There is one Hood Relay (K15) per "battery" of fry-
ers, it is wired in parallel to every computer (both
sides of a split vat). When any side of any computer
is turned ON this Relay (K15) will energize and will
stay energized until all of the computers are turned
OFF.