1 Safety
1.1 About this product documentation
The Spinner group makes every effort to keep the safety standard of our products up to date to be able to
offer our customers the highest possible degree of safety. Our products are designed and tested in
accordance with the relevant safety standards. There is, however, still a danger of personal injury or
damage to equipment if this chapter and the safety instructions in this documentation are not complied
with. This documentation aims at persons commissioned with the transport, installation, commissioning,
operation, cleaning, maintenance, repairs, demounting and disposal of SPINNER SmartLoads. Read this
documentation completely and particularly the chapter "Safety", before working with the product. Keep this
product documentation available at the site and pass it on to the subsequent users. For all questions
regarding the safety you can contact SPINNER at any time.
1.2 Intended use
The intended use of the product is to terminate RF high power coaxial transmission lines. The SmartLoad
BN 546404C0300 and BN 546404C0301 is designed to absorb RF power of max. 25 kW in broadcast or
industrial indoor applications in operating rooms with restricted access. Access for authorized persons shall
be regulated by the operator.
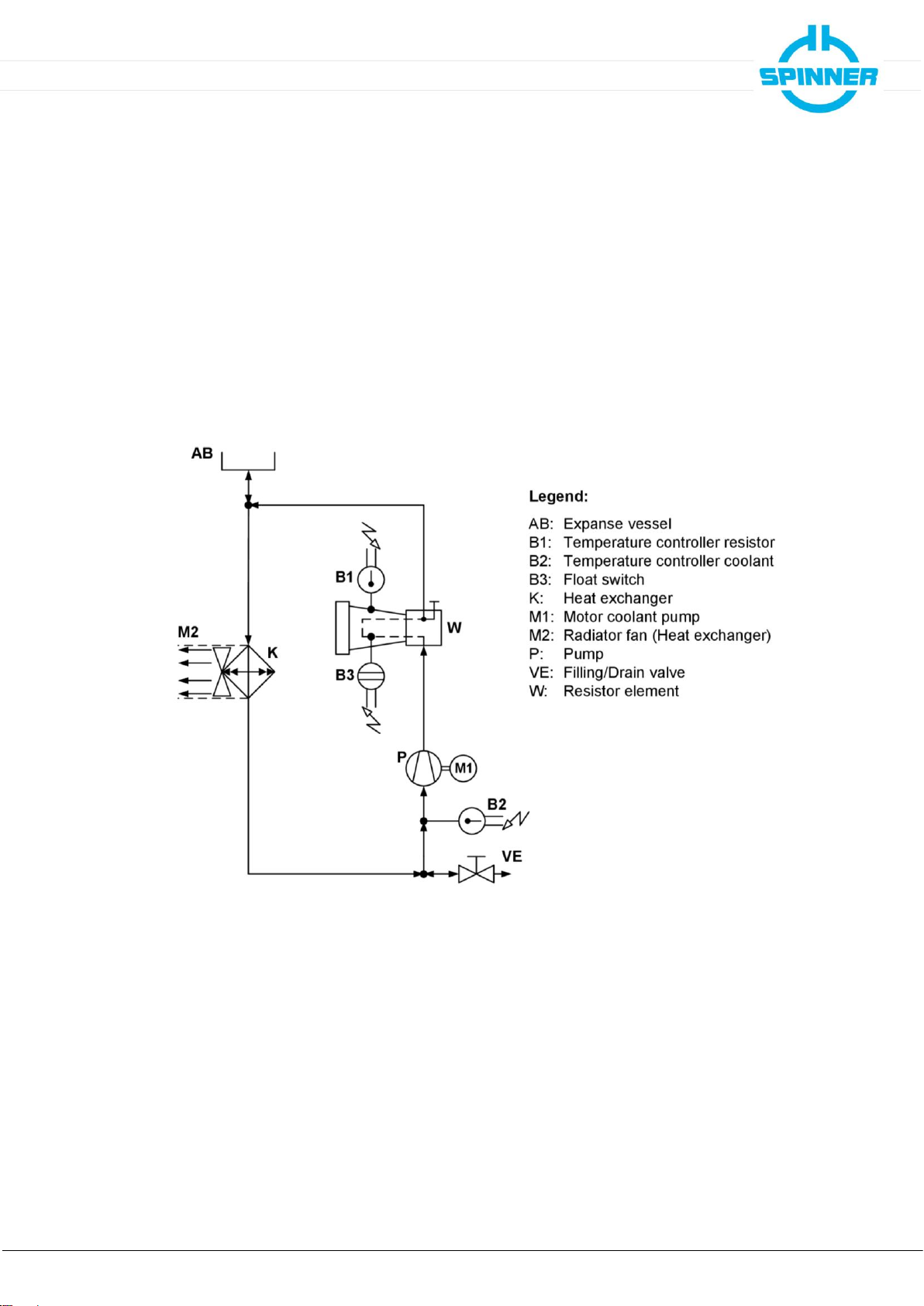
Details and other limits are given in the attached data sheet 10086053.
The intended use of the product is assumed, if it is used in accordance with the requirements of the
applicable product documentation and within its performance limits (see appendices data sheet, circuit
diagram, material data sheet of the SPINNER coolant and the following safety instructions). Applicable
local or national safety regulations and rules for the prevention of accidents must be observed in all work
performed in conjunction with the product.
1.3 Improper use
The improper use of the product includes the use of the product:
•in operating rooms with unrestricted access
•in outdoor applications
•in explosion-prone atmosphere
•for transporting people or loads
•without correctly connected interlock system
•with covered inlet or exhaust air openings
•with modifications not authorized by SPINNER
•in damaged condition
•for private purposes
•in conditions and environments beyond the limits given in this product documentation
Any other use than described in the chapter intended use and in this product documentation is improper
use and therefore inadmissible.
1.4 Qualifications of personnel
Installation, commissioning, operation, maintenance, repairs and demounting of the product require
electrical and mechanical specialized knowledge. In order to ensure the safe use, these activities may
therefore only be carried out by qualified technical personnel or an instructed person under the direction
and supervision of qualified personnel. Qualified personnel are those who, due to professional training,
knowledge and experience as well as their understanding of the relevant regulations, are able to assess
the work assigned, to recognize possible hazards and to institute appropriate safety measures.
Qualified personnel must have appropriate safety equipment and must be trained in first aid.
The use of the product requires special training and a high level of concentration. It must be ensured that
persons who use the product are physically, mentally and emotionally able to comply with the
requirements, otherwise injuries or material damage may occur. The employer or operator must choose
suitable personnel for use of the product.