
Passenger Compartment Connections (Continued)
Starter and Ignition Immobilization Circuits
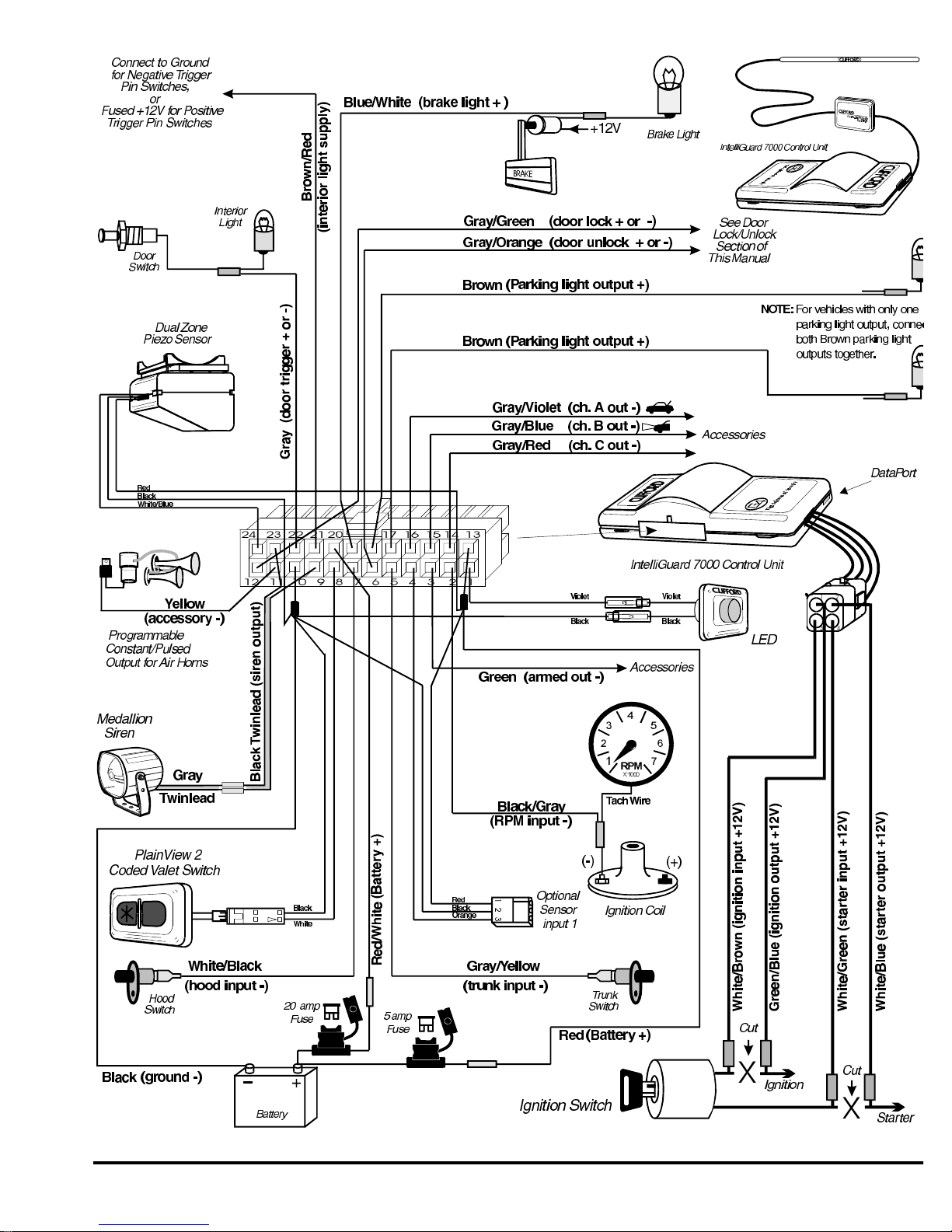
1.Locate the ignition switch wireloom under the dash and use a voltmeter to locate the one wire that carries +12V throughout
BOTH the cranking AND engine running cycles, and 0 volts when the ignition is off.
2. Start the engine, then cut the ignition wire. The engine should stop running.
3.as shown on page 3, connect the WHITE/BROWN wire to the key sideof the cut ignition line.
4.Connect the GREEN/BLUE wire to the engine side of the cut ignition line.
5.Use a voltmeter to locate the one wire that carries +12V during the cranking cycle ONLY. Cut this wire, then try to start the
engine. It should not crank.
6. Connect the WHITE/GREEN wire to the key sideof the cut starter line.
7.Connect the WHITE/BLUE wire to the engine side of the cut starter line.
NOTE:Thestartercircuitmaycarryaveryhigh current.Be certainthat thestarter wireconnections are solid.
Remotely Adjustable Dual-Zone Piezo Sensor
Mount the Dual-Zone Piezo Sensor in the passenger compartment, not in the engine compartment.
1.Firmly mount the sensor near the base of the steering column (if the steering column has a rotatingsleeve, firmly screw the sensor
to the interior firewall, kick panel or trunk wall).
2.Mate the sensor to the connector from the control unit with the BLACK, RED, and WHITE/BLUE wires.
3.Adjust the sensor following the instructions provided on page 8.
Auxilliary A with Selectable Output Type
The auxilliary A output (GRAY/VIOLET wire) can be programmed as either pulsed, latched or timed andcan be programmed to
operate only when the system is disarmed (e.g., for use as a remote trunk release). Auxilliary A output is activated by pressing the
button or auxilliary A on the remote control. The factory setting is pulsed output (0.5 second gr ound). The latched output
stays at ground until the trunk button or auxilliary A is activated a second time, and the timed output stays at ground for any
selected duration between one second and four minutes. Current is limited to 0.15 amp. See Installer-Programmable Features on page
11 for information on programming the output type and/or disabling operation while the system is disarmed.
Auxilliary B with Selectable Output Type
The auxilliary B output (GRAY/BLUE wire) can be programmed as either pulsed, latched or timed and is activated by pressing the
button on the companion remote or button 5 on the master remote control. The factory setting is pulsed output (0.5 second
ground). The latched output stays at ground until the remote control button is pressed a second time, and the timed output stays at
ground for any selected duration between one second and four minutes. Current is limited to 0.15 amp. See Installer-Programmable
Featureson page 11 for information on programming the output type.
Auxilliary C with Selectable Output Type and AutoActivation
The auxilliary C output (GRAY/RED wire) can be programmed as either pulsed, latched, or timed and in addition, can also be
programmed to automatically activate every time the system is armed using the remote control (e.g.,for window all-close). The
output is activated by pressing the and ✱ buttons on the companion remote or button 7 on the master remote control. Current is
limited to 0.15 amp. AutoActivation is perfect when programmed as a timed-output to close the powerwindows and sunroof on vehicles
that have an all-close feature. See Installer-Programmable Features on page 11 for more information on programming output type and/or
enabling the AutoActivation feature.
Engine Bay Connections
Medallion Siren
Mount the siren in the engine compartment away from hot or moving parts and where it cannot be reac hed from under the vehicle,
preferable opposite the exhaust system. Point the siren down to avoid water collection (see the il lustration).
1.You must firmly secure the siren to the engine bay firewall or an fender well using all three sheetmetal screws supplied.
2.Using the supplied connector, fasten the GRAY twinlead wire coming from the siren to the BLACKtwinlead from the 24-pin
connector on the control unit.
IntelliGuard 7000/1995